Xenony se neseřídí

Odpovědět
kada
Nováček
Nováček
Příspěvky: 7
Registrován: 26.07.2016 14:41

Xenony se neseřídí

Příspěvek od kada » 07.02.2021 14:56

Ahoj všem potřebuju trochu poradit na Mondeu mk3 r.v 2002 přestali se mi seřizovat origo xenony.Ještě minulý týden vše fungovalo správně zapnul jsem zapalování rozsvítil světla se vyrovnali ale teď se ani nehnou tak jsem to dnes zvednul na sloupovém zvedáku v domění že budou třeba jen vypadlé kloubky ze snímačů ale nic takového se nestalo vše bylo v pořádku když jsem dal auto na kola zas tak se světla seřídila a pak už se opět ani nehnuli další pokus teda byl že jsem odpojil kloubek na levém předním kole a dal jsem čidlo do maximální horní polohy během chvilky se světla nastavili a to semé se dělo když jsem je dal do max.spodní polohy ale pokud je opět zapojím přes kloubek a auto bude v základní poloze na kolech tak se ani nepohnou a nereagují ani na zatížení budu rád za každu radu Petr.

Uživatelský avatar
Jemar
Zkušený
Zkušený
Příspěvky: 1696
Registrován: 02.02.2008 03:18
Bydliště: čáslavsko

Re: Xenony se neseřídí

Příspěvek od Jemar » 07.02.2021 16:23

Předpokládám, že by mohly být špatné odporové dráhy v tom snímači, zvlášť jestli je od výroby nikdo neměnil. Mohla by být zapsaná v jednotce řízení světel i nějaká chyba, ze které by se dalo vycházet.

kada
Nováček
Nováček
Příspěvky: 7
Registrován: 26.07.2016 14:41

Re: Xenony se neseřídí

Příspěvek od kada » 07.02.2021 17:11

No je to asi 4 roky tak jsem měnil levý přední snímač ten byl zarezlý a po výměně se nic nezměnilo tak jsem potom ještě měnil balast na levém xenonu a od té doby to fungovalo až do teďka.Připojený jsem to měl na diagnostice Fordig a žádné chyby to nevypsalo ještě jsem to připojil na FORScan a také žádné chyby tak nevím kde hledat

Uživatelský avatar
Jemar
Zkušený
Zkušený
Příspěvky: 1696
Registrován: 02.02.2008 03:18
Bydliště: čáslavsko

Re: Xenony se neseřídí

Příspěvek od Jemar » 07.02.2021 17:29

Konektory, kabeláž?

kada
Nováček
Nováček
Příspěvky: 7
Registrován: 26.07.2016 14:41

Re: Xenony se neseřídí

Příspěvek od kada » 07.02.2021 17:52

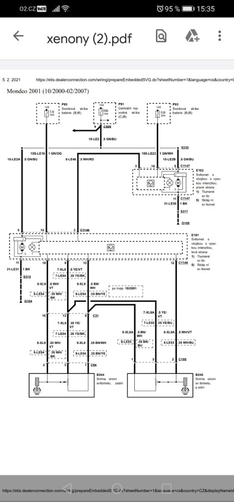
Podle mě v pořádku to by nefungovala horní a spodní poloha snímačů .Jen nevím jak a jestli se dají nějak proměřit ty snímače
Screenshot_20210207_153505_com.google.android.apps.docs.jpg

Odpovědět

Zpět na „karoserie - mondeo mk3“

Kdo je online

Uživatelé prohlížející si toto fórum: Žádní registrovaní uživatelé a 0 hostů