Stránka 1 z 1

Zapojení hodin

Napsal: 24.05.2014 20:34
od vbery
Ahoj neví te někdo jak jsou zapojený hodiny v mondeu 2001-2007?
Jsou tam 4 kablíky:
1 kostra
2 hodiny
3 podsvícení
4 nevím
poraďte jestli někdo víte
Díky

Re: Zapojení hodin

Napsal: 24.05.2014 21:24
od krenda
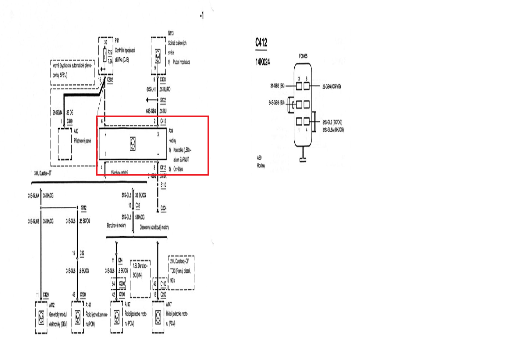
Tu máš popsané piny konektoru, co jde do hodin:
1- nezapojen
2- osvětlení
3- mínus
4- červená LED alarmu
5- nezapojen
6- plus
hodiny.png