Zavření oken po vytažení klíče FoFoII rv. 2005

Uživatelský avatar
C-Maxis
Zkušený
Zkušený
Příspěvky: 1866
Registrován: 21.07.2009 20:39
Bydliště: Praha 9

Re: Zavření oken po vytažení klíče FoFoII rv. 2005

Příspěvek od C-Maxis » 05.04.2011 17:14

Priznavam, ze jsem umel zavrit okna "dlouhym klickem", ale az tady nedavno jsem se dozvedel, ze se takhle daji i otevrit :roll:
Hloupe je, ze to vsechno ridi komputer, jinak by stacilo si udelat jen nejake tlacitko a bylo by to.
Ford Focus C-MAX, GHIA 1,6 TDCi 80kW DPF, 2007 pred FL Obrázek

Uživatelský avatar
Flintik
Nováček
Nováček
Příspěvky: 92
Registrován: 20.05.2011 14:17
Bydliště: Adamov

Re: Zavření oken po vytažení klíče FoFoII rv. 2005

Příspěvek od Flintik » 01.06.2011 21:53

Tak jsem to taky musel vyzkoušet - zase jsem o něco chytřejší :) funguje zavírání i otevírání na dálku :) to je nádhera, člověk se pořád něco učí.
Ford Focus II, 1.6 74kW (přestavba na E85) Kombi Ghia Automat 2005, sublime green

Uživatelský avatar
C-Maxis
Zkušený
Zkušený
Příspěvky: 1866
Registrován: 21.07.2009 20:39
Bydliště: Praha 9

Re: Zavření oken po vytažení klíče FoFoII rv. 2005

Příspěvek od C-Maxis » 01.06.2011 22:32

Jen je mi trochu lito baterky u DO :)
Ten dlouhy stisk u otevreni je opravdu dlouhy. safety first
Ford Focus C-MAX, GHIA 1,6 TDCi 80kW DPF, 2007 pred FL Obrázek

Uživatelský avatar
Adow
Člen klubu
Člen klubu
Příspěvky: 6806
Registrován: 20.05.2011 09:52
Bydliště: Kousek od Brna

Re: Zavření oken po vytažení klíče FoFoII rv. 2005

Příspěvek od Adow » 15.08.2011 19:20

Lepší téma jsem tu nenašel, tak bych to tu trošku probudil příbuznou otázkou..
Mám v elektrice jen přední okna - a to tak, že od řidiče jde řidičovo okno otevřít jedním zmáčknutím a spolujezdcovo jen držením. Při zavírání musím držet obě okna. Toto je takovej menší opruz :D
1. Jde vyměnit spínač spolujezdcova okna tak, aby při otvírání od řidiče to šlo bez toho držení?
2. Jde nějak udělat, aby to jezdilo samo i nahoru?

Uživatelský avatar
Anduril
Test driver
Test driver
Příspěvky: 5096
Registrován: 07.11.2009 16:56
Bydliště: Ostrava

Re: Zavření oken po vytažení klíče FoFoII rv. 2005

Příspěvek od Anduril » 15.08.2011 19:23

Jedine predelat na ctyri el. okna.
A nebo nejaka samodomo vyroba :)
Je: Ford Focus IV Active X 1.5 EcoBoost 110kW Metallic (galerie)
Byl: Ford Focus III Titanium 1.6 EcoBoost 134kW Colorado (galerie)
Byl: Ford Focus II Trend X 1.6 74kW Avalon (galerie)

Uživatelský avatar
Nepér
Zkušený
Zkušený
Příspěvky: 1500
Registrován: 09.12.2009 08:35
Bydliště: Praha 8

Re: Zavření oken po vytažení klíče FoFoII rv. 2005

Příspěvek od Nepér » 21.08.2011 18:07

Mám elektrická také pouze přední okna, předpokládám, že nějakou automatiku (dlouhý klíč?) na zavření oken při zamykání auta to nemá, je to tak?

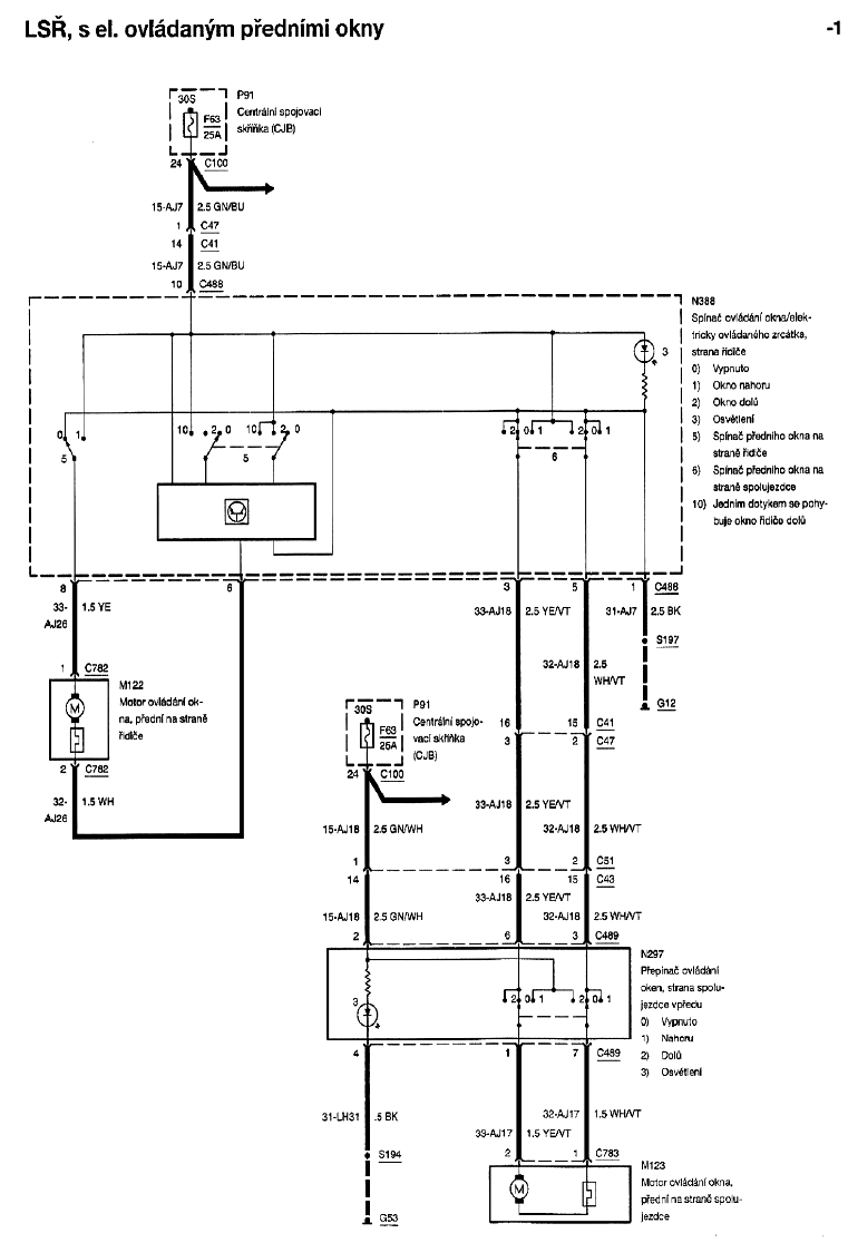
Podle schémat se zdá, že přední okna jsou zapojena pouze "hloupě" přes pojistku (z napětí spínaného druhou polohou klíčku) a dvoupólové třípolohové přepínače (přepínají přímo napájecí napětí do motorů). Pro okno řidiče je zde navíc elektronika pro otevření jedním stiskem.
2okna.gif
Zatímco verze se čtyřmi okny je řízená "chytře" přes sběrnici CAN...
4okna.gif

Takže u té mé "hloupé" verze by stačilo svorku 24 z konektoru C100 přepojit (přes pojistku) na trvalé napětí, nebo na první polohu klíčku...
Mondeo mk4, 2.0i, 2010

Uživatelský avatar
Evil_666
Nováček
Nováček
Příspěvky: 105
Registrován: 03.06.2010 10:53

Re: Zavření oken po vytažení klíče FoFoII rv. 2005

Příspěvek od Evil_666 » 23.08.2011 10:21

Ahoj, myslím, že máš pravdu, mělo by to stačit.

Uživatelský avatar
Giggo
Zkušený
Zkušený
Příspěvky: 1215
Registrován: 06.02.2011 09:43
Bydliště: Praha

Re: Zavření oken po vytažení klíče FoFoII rv. 2005

Příspěvek od Giggo » 23.08.2011 10:28

A co pro chytrou verzi? :)
Su navyklej pokud chcu otevřít okna bez startování nebo zavřít když zapomenu použít klíč, ale zase člověk sedí v autě, tak nemá potřebu dycky otevírat všechny 4 okna :(

Dyž se nad tím tak zamýšlím, okna jdou otevírat / zavírat klíčem, když je auto vypnutý, tak proč by to nemohlo jít ovládáním :)
Mondik IV. 2011 2.0 TDCi 120kW
dříve FoFo II. 2006 1.6 TDCi 80kW@106kW

Uživatelský avatar
Evil_666
Nováček
Nováček
Příspěvky: 105
Registrován: 03.06.2010 10:53

Re: Zavření oken po vytažení klíče FoFoII rv. 2005

Příspěvek od Evil_666 » 23.08.2011 16:14

U "GEM" verze na pin 38 u konektoru C102, by mělo stačit přivést trvale napětí a mělo by to fungovat pořád, jestli jsem něco nepřekoukl. Ale kdybych měl tuto verzi tak by mi asi stačilo, dát klíček pouze do první polohy a stahovat jak se mi zlíbí...

Uživatelský avatar
Nepér
Zkušený
Zkušený
Příspěvky: 1500
Registrován: 09.12.2009 08:35
Bydliště: Praha 8

Re: Zavření oken po vytažení klíče FoFoII rv. 2005

Příspěvek od Nepér » 23.08.2011 20:10

Nojo, jen aby se tím přivedením trvalého napětít nezaplo zapalování... ;)
Mondeo mk4, 2.0i, 2010

Uživatelský avatar
Evil_666
Nováček
Nováček
Příspěvky: 105
Registrován: 03.06.2010 10:53

Re: Zavření oken po vytažení klíče FoFoII rv. 2005

Příspěvek od Evil_666 » 23.08.2011 22:13

No to by se nemělo jen je potřeba změřit jestli tam má být +12V a nebo zem...

Uživatelský avatar
Nepér
Zkušený
Zkušený
Příspěvky: 1500
Registrován: 09.12.2009 08:35
Bydliště: Praha 8

Re: Zavření oken po vytažení klíče FoFoII rv. 2005

Příspěvek od Nepér » 23.08.2011 22:49

Hele ale pozor. Ta verze, řízená přes CAN má jednak vstup trvalého napětí přes pojistku (5/C100 jde do 9/C729) a jednak má zprostředkovaně přes CAN informaci o tom, zda je zapalování alespoň v té první poloze (38 (nebo 36, není to dobře vidět)/C102 je vstup na CJB pro napětí z první polohy klíčku... přivedením trvalého napětí si bude asi CJB (a ostatní moduly na CAN sběrnici) myslet, že se pořád jede...
Mondeo mk4, 2.0i, 2010

Uživatelský avatar
Don
Junior
Junior
Příspěvky: 275
Registrován: 02.02.2008 03:18
Bydliště: Jizerské hory

Re: Zavření oken po vytažení klíče FoFoII rv. 2005

Příspěvek od Don » 06.10.2011 21:57

Zavření oken při vypnutém zapalování mám už namontováno delší dobu. Pro Focuse I to vymyslel Bandab a je to věc k nezaplacení. Dokonce se dá nastavit jak dlouho tuto funkci chceš mít aktivovanou. Já to mám na dvě minuty, což mi připadá dostačující. Jen nevím jestli by to fungovalo i u Focusu II, který má přeci jenom vyspělejší elektroinstalaci. Dejte si do vyhledávače: Dojezd oken po vypnutí zapalování.
Ford Focus 1.0 EB 92 kW Titanium r.v. 2015, 5dv. HB šedá Magnetic

Uživatelský avatar
Nepér
Zkušený
Zkušený
Příspěvky: 1500
Registrován: 09.12.2009 08:35
Bydliště: Praha 8

Re: Zavření oken po vytažení klíče FoFoII rv. 2005

Příspěvek od Nepér » 16.08.2012 11:48

Stačí odpojit napájení oken z původního pinu 24 na konektoru C100 a zapojit ho jinam. Nejlépe do krabičky, která bude připojená přes pojistku 25A k trvalému napětí, spínanému napětí od klíčku a na kostru a jejím výstupem bude napájení pro okna, které se zapne s klíčkem ale vypne po nějaké době. Je to na jedno relé a asi šest součástek...
Příští týden to asi rozeberu :mrgreen:
Mondeo mk4, 2.0i, 2010

Uživatelský avatar
Mr.Zdenda
Junior
Junior
Příspěvky: 318
Registrován: 25.11.2011 20:38
Bydliště: Ml. Boleslav, Ústí n. Labem

Re: Zavření oken po vytažení klíče FoFoII rv. 2005

Příspěvek od Mr.Zdenda » 13.09.2012 19:44

karel_st170 píše: Fokalovi třeba na dálku chodí jen střešní okno... :totlsmile:
taky mi bohužel chodí jen střešní okno, také mám jen předek v el. Zaráží mě ale, že na mondeu je to řešení jinak a funguje to i u takovéto chudší verze, alespoň co jsem tady vyčetl.. :(
2018-?: Rapid 1.0
2016-2018: ex. BMW e39 530dA, 142 kW
2015-2016: ex. Rapid 1.2 TSI 63 kw
2011-2015: ex. Ford Focus II 2.0 100 kW TDCI
2012-2018: ex. Suzuki Bandit GSF 600s 57 kW
2007-2012: ex. 323F BG 1.6 16V 66 kW
2006-2007: ex. Seat Ibiza 1.5glx 66 kW

Odpovědět

Zpět na „Focus - interier - 2004 - 2011“

Kdo je online

Uživatelé prohlížející si toto fórum: Žádní registrovaní uživatelé a 1 host